PA直营

滤波补偿组件

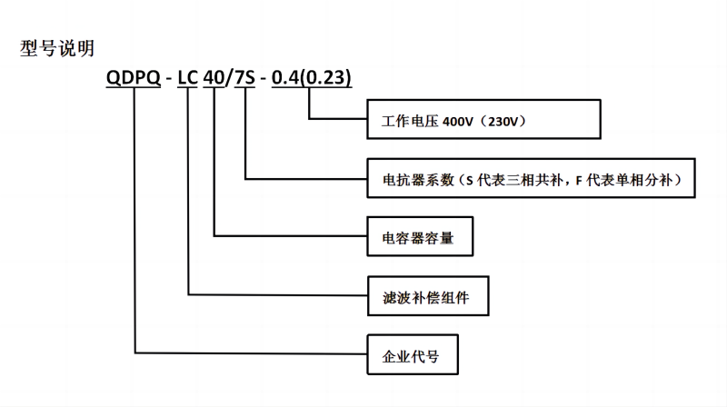
  • 型号:QDPQ - LC40/7S - 0.4(0.23)

  • 产品简介:


  • 滤波补偿组件是将一定电抗系数的滤波电抗器和一定容量的滤波电容器进行适当比例的配置,组成滤波回路,从而达到抑制滤波的目的。滤波补偿组件由滤波电抗器和滤波电容器组成,不含接触器、控制器等元器件及柜体,用户可跟据需要自行配置。

产品概览
产品参数
资料下载


正常工作条件

环境温度:-25~+40°C;相对温度≤ 90%RH

海拔高度:不超过2000m

无剧烈震动和冲击,无易燃易爆危险品,无导电尘埃

周围应有良好的通风条件,如装载机柜内,应有排风设施


应用场合

广泛应用于电力、机械加工与制造、橡胶、冶金、汽车、港口、油田、煤炭、化工、铁路等行业,提高功率因数,抑制谐波。



型号说明2_01(800宽)

额定电压400V(800宽)

额定电压230V_01(800宽)

如果负载中以5次及以上的谐波为主,串联电抗器的电抗率选用7%,如果负载中以3次及以上的谐波为主,串联电抗器的电抗率选用14%。